
2025年8月,国家知识产权局公布三项由无锡盘古新能源与深圳盘古钠电联合研发的实用新型专利,涵盖集流盘设计、三电极结构及叠层式电极组装技术,这些创新成果直击电池生产效率、性能与良品率的核心痛点。
实用新型名称:一种便于组装的叠层式电极体和电池
实用新型名称:低电阻的三电极电池
实用新型名称:防带料的高导电性集流盘及电池

《一种便于组装的叠层式电极体和电池》
在钠离子电池产业化进程中,叠片工艺的稳定性一直是制约规模化生产的关键。盘古新能源的叠层式电极体专利,通过预粘接隔膜技术彻底改变了传统叠片流程——将隔膜预先通过胶层固定在负极片两侧,形成稳定的“三明治”结构,从根本上杜绝了Z字型层叠过程中隔膜打皱、极片错位的行业顽疾。
隔膜与极片的紧密结合显著提升了电池性能。其盘龙系列钠离子软包电池在-20℃环境下仍能保持85%的容量保持率,支持50C持续放电和100C瞬时放电,这些性能指标已达到锂电高端产品水平。

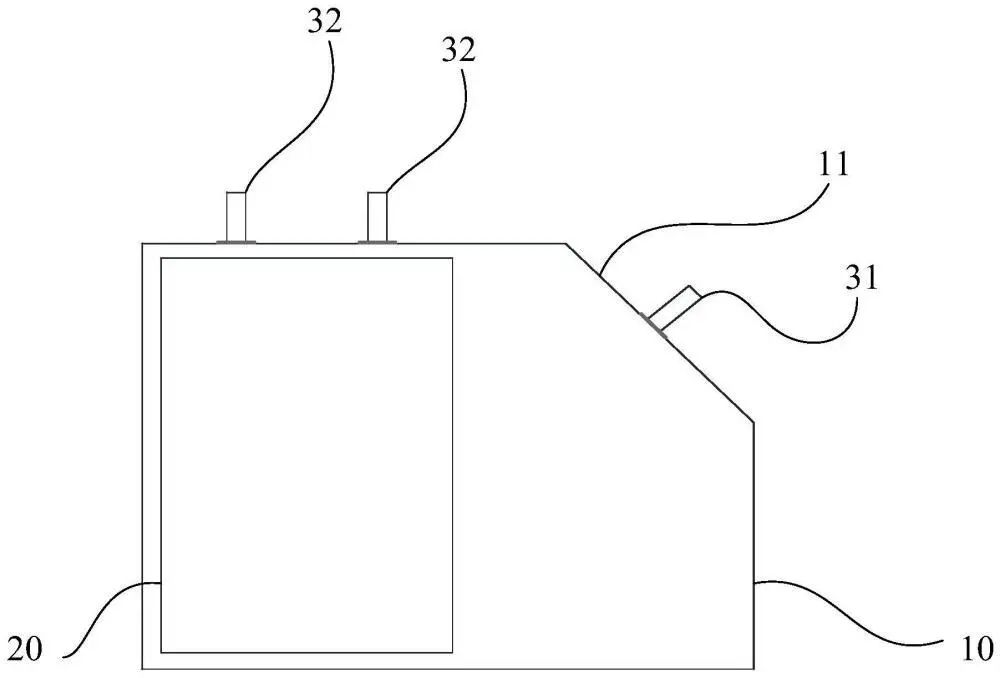
《低电阻的三电极电池》
传统三电极电池因电极布局局限导致内阻偏高,影响能量效率。盘古新能源通过空间重构设计打破常规:在四方体电池壳体顶角增设倾斜面,并在此处布置第一电极,与侧面两极性相反的第二电极形成立体导电网络。这种布局使电极面积有效增加,从而降低电池电阻,提高电池的效率。

《防带料的高导电性集流盘及电池》
传统集流盘在自动化生产中易因静电吸附或机械摩擦导致“带料”,即极耳材料附着于集流盘表面,造成抓取不良的问题。盘古新能源的解决方案通过非对称凸起结构设计实现技术破局:集流盘本体设置多个绕中心非对称分布的第一凸起,与电芯极耳形成精准点接触。这种设计不仅增强了导电性,更通过物理隔离减少材料粘连风险。
作为钠离子电池领域的先行者,盘古新能源将持续开发高效、安全、绿色的新能源电池,矢志不渝地深耕电池技术的广阔应用前景,致力于将这一前沿科技的潜力发挥到极致。我们坚信,通过持续不断的探索与创新,电动车的电池性能将实现质的飞跃,让每一次出行都能突破限制,跑得更远,更快、更安全!
免责声明:本文仅代表作者个人观点,与中关村新型电池技术创新联盟无关。其原创性以及文中陈述文字和内容未经本网证实,对本文以及其中全部或者部分内容、文字的真实性、完整性、及时性本站不作任何保证或承诺,请读者仅作参考,并请自行核实相关内容。
凡本网注明 “来源:XXX(非中关村新型电池技术创新联盟)”的作品,均转载自其它媒体,转载目的在于传递更多信息,并不代表本网赞同其观点和对其真实性负责。
如因作品内容、版权和其它问题需要同本网联系的,请在一周内进行,以便我们及时处理、删除。电话:010-62899890
02-18 来源:中关村新型电池技术创新联盟
11-22 来源:电池“达沃斯”-电池网
11-22 来源:电池“达沃斯”-电池网
03-06 来源:真锂研究
05-04 来源:电池百人会-电池网